Комплект Sequent 32
Газобаллонный комплект BRC Sequent 32 является усовершенствованной версией газобаллонной установки Sequent 24 MY07. Он оснащен новым, усовершенствованным алгоритмом обработки информации, построеной на ведущих технологиях Plug & Drive и способной управлять 2-3-4 цилиндровых двигателей, в том числе новейших Евро-5 двигателей. Его новые алгоритмы делают возможной полную интеграцию СНГ установок на вашей машине даже самых требовательных автомобилей.
Кроме нового алгоритма BRC оснащен и новыми инжекторами INO3 MY09/Apache.

Состав комплекта SEQUENT 32:

- Газовые, вакуумные и тосольные шланги
- Проводка
- Набор креплений для монтажа
- Блок управления FSS
- Газовый редуктор
- Переключатель Push-Push
- Газовый клапан
- Фильтр паровой фазы
- Датчик температуры охлаждающей жидкости
- Рейка с форсунками М.Т.М
S32 ECU

Genius MB
TH2O Sensor

Rail
PTS Sensata Sensor
(Brown)

MAP Sensor
(Only during Calibration)


В новом комплекте S32
Реле привода является внутренним для газового ЭБУ(Электронный блок управления)
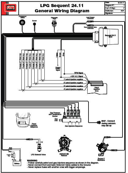
Sequent 24.11 Система
Подключение
- Питание
- Зажигание
- Частота вращения сигнала или MAP
Необязательный
- Лямбда-зонд
Карта конфигурации
- Не подключен (Только во время калибровки) -RPM Connected-
- Brc (DE802042)
- OEM (Original MAP Sensor)

Новый компонент
BRC Injectors

- Для 3 — 4 цилиндрового двигателя
- Резка и эмуляции бензиновых форсунок интегрированы в газовом ЭБУ
- Последовательное переключение
- Приводы Реле интегрированы в газовом ЭБУ
- Автоматически переводит на бензин в случае пустого газового баллона
- Tip-In\Tip-Out калибровка
- Калибровка в открытом цикле
- VSR Стратегия

BRC IN03_MY09
BRC IN03_(Hybrid)
BRC IN03
IN03 MY09 CNG/LPG INJECTOR

ОБЩИЕ ХАРАКТЕРИСТИКИ
- Нижний инжектор подачи разработан и произведен по техническим условиям завода-производителя
- Хороший диапазон линейности
- Компактный и небольшой размер
- 3 модели доступны с разной мощности потока
- Утверждены ECE ONU R 110, R67-01 и ISO 15500 совместимы
- Низкий уровень шума при работе
Стратегия довпрыска бензина(VSR)
Эта стратегия позволяет подавать бензин во время режима авто на газе. Рабочее состояние (RPM, MAP) и количество бензина, которое будет подано может быть откалибровано с помощью новой системы PLUG and Drive Interface. Это также позволяет защитить жизнь клапанов, особенно на транспортных средствах, страдающих от этой проблемой.
Start & Stop Стратегия
Эта стратегия посвящена автомобилям, оборудованных Start & Stop. Особенностью этой стратегии является снижение загрязнения окружающей среды и расход топлива при остановке транспортного средства, и отключении двигателя. При любом включении двигателя, наша система должна ждать подходящих параметров установки, сжигая много бензина. Включив эту стратегию автомобиль заводит двигатель в форсированном режиме газа.
